






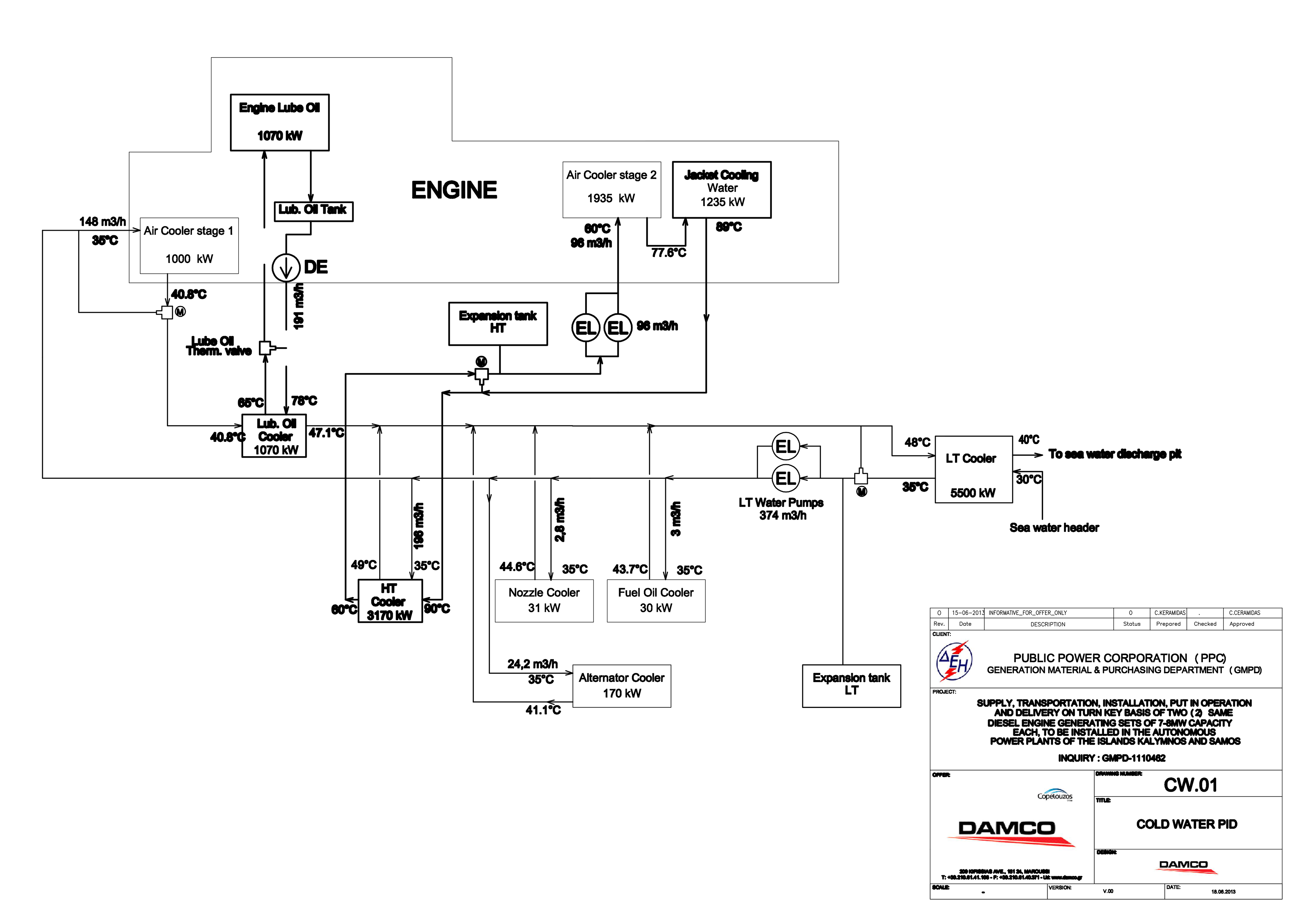
Supply, Transportation, Installation, Put In Operation And Delivery On Turnkey Basis Of Two (2) Same Diesel Engine Generating Sets Of 7,0-8,0mw Capacity Each, To Be Installed At The Autonomous Power Plants Of Kalymnos And Samos Isl. (Inquiry: Gmpd-1110462) • Client: Ppc Sa - Generation Material & Purchasing Department (Gmpd) • Bidder: Damco Sa